

發布時間:2023-05-25
阻抗控制是當前許多數字系統,元器件規范的一部分,如USB3.0,HDMI,PCI Eepress,DP,Serial ATA,XAUI等規范。業內已經普遍使用仿真工具設計高速電路,這樣仿真加快了設計周期,最大限度減少錯誤數量,仿真之后,必須進行工程驗證來檢驗仿真設計,這其中包括阻抗測試。
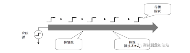
什么是TDR?
TDR時域反射計的英文第一字母的縮寫,用來測量信號在通過某類傳輸環境傳導時引起的反射,如電路板走線,電纜,連接器,背板等。TDR是一種通用的時域測試技術,廣泛應用于PCB,電纜,連接器,背板,IC等測試領域。
利用MSO68B示波器儀器觀測階躍脈沖源輸入點上的傳輸線信號,儀器上的波形以時間順序顯示入射和反射傳播信號總和。只要知道反射波的幅度和測量反射波的幅度,就可以計算阻抗的變化,同時只要測量由反射波到反射波再到達發射點的時間差就可以計算阻抗變化的位置。
TDR測試測量項目:
差分阻抗;
單端阻抗;
串擾測試;
信號傳輸時延delay;
時滯Skew;
上升時間;
寄生電感,寄生電容;
S參數;
電纜,走線的長度;
仿真眼圖
利用MSO68B示波器+TDR模塊測試單端阻抗和差分阻抗。
TDR總結:
利用實時示波器配合TDR模塊實現了單端阻抗,差分阻抗測試,并和取樣示波器的TDR阻抗對比,結果幾乎一樣;
TDR為檢定單端和差分傳輸線路和網絡的阻抗提供了方便而又強大的工具;
實時示波器MSO68B+TDR模塊方便快速完成了TDR阻抗測量。
同時,泰克的采樣示波器 DSA8300和IConnect®軟件為評估千兆位互連鏈路和設備性能提供了高效、簡便易用、經濟的解決方案,具有阻抗、S參數、眼圖預測、建模仿真等 信號完整性分析功能;滿足如Intel Romley平臺QPI、PCIE G3等高速傳輸線插入損耗等測試要求。